Product Summary
The MIC2941ABU is a bulletproof efficient voltage regulator with very low dropout voltage (typically 40mV at light loads and 350mV at 1A), and low quiescent current (240μA typical). The quiescent current of the MIC2941ABU increases only slightly in dropout, thus prolonging battery life. Key of the MIC2941ABU features include protection against reversed battery, fold-back current limiting, and automotive load dump protection (60V positive transient). The applications of the MIC2941ABU include Battery powered equipment, Cellular telephones, Laptop, notebook, and palmtop computers, PCMCIA VCC and VPP regulation/switching, Bar code scanners, Automotive electronics, SMPS post-regulator/ DC-to-DC modules, Voltage reference, High efficiency linear power supplies.
Parametrics
MIC2941ABU absolute maximum ratings: (1)Power Dissipation: Internally Limited; (2)Lead Temperature (soldering, 5 sec.): 260℃; (3)Storage Temperature: -65℃ to +150℃; (4)Operating Junction Temperature: -40℃ to +125℃; (5)TO-220 (θJC): 2℃/W; (6)TO-263 (θJC): 2℃/W; (7)Input Supply Voltage: -20V to +60V; (8)Operating Input Supply Voltage: 2V to 26V; (9)Adjust Input Voltage: -1.5V to +26V; (10)Shutdown Input Voltage: -0.3V to +30V; (11)Error Comparator Output Voltage: -0.3V to +30V.
Features
MIC2941ABU features: (1)High output voltage accuracy; (2)Guaranteed 1.25A output; (3)Low quiescent current; (4)Low dropout voltage; (5)Extremely tight load and line regulation; (6)Very low temperature coefficient; (7)Current and thermal limiting; (8)Input can withstand -20V reverse battery and +60V positive transients; (9)Logic-controlled electronic shutdown; (10)Output programmable from 1.24V to 26V(MIC2941A); (11)Available in TO-220, TO-263, TO-220-5, and TO-263-5 packages.
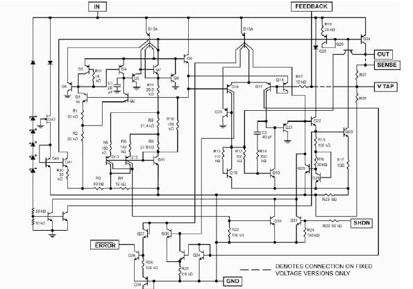
Diagrams

| Image | Part No | Mfg | Description | ![]() |
Pricing (USD) |
Quantity | ||||
|---|---|---|---|---|---|---|---|---|---|---|
![]() |
![]() MIC2941ABU |
![]() |
![]() IC REG LDO ADJ 1.25A TO263-5 |
![]() Data Sheet |
![]() Negotiable |
|
||||
![]() |
![]() MIC2941ABU TR |
![]() |
![]() IC REG LDO ADJ 1.25A TO263-5 |
![]() Data Sheet |
![]() Negotiable |
|
||||
(China (Mainland))









